【联泰国际 上市品牌 导购须知】
◆ 本产品详情数据由官网自动生成,与产品实际参数可能存在偏差,请以产品详情页面列表为准,特此提醒!!!联泰国际保留对产品外观及设计加以改进和改变的权利,无需事先通知。本网所售之产品均可为各位用户提供由联泰公司(品牌保障)开具的13%增值税专用发票(百元以上)或13%增值税专用电脑版普通发票,如需开票时要亲提供开票信息传真至:400-67-65758转3号键,进行信息核对确认,否则系默认为各位用户开具收据。对于订单产品数量多运费系统累加的或海外国际件及亲要指定快递的等,您拍下后一起提醒客服修改价格后付款哦,请谅解!!!其他问题可以直接联系客服,请各位用户慎拍哦。

一.技术参数
测量值可靠
双稳态开关可满足各种使用要求本开关卡在测管燕尾导轨上, 流量值可任意设定安装简便、可靠,容易在现有设备上加装。
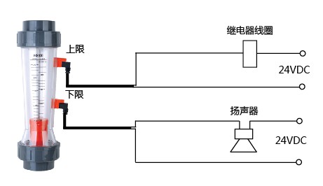
ZE950和ZE951流量极限开关可在最大、最小或中间任何流量值发出信号。本产品安装在Z-5025至Z-5065系列流量计的测量管燕尾导轨 上,当浮子到达或超过极限开关位置时,即发出信号。此时,内部触 点就会开启或关闭。由于采用了新的磁感应技术,现在不再像过去 那样将浮子分别用于单稳态和双稳态场合。
应用与功能:
ZE950上限
当磁性浮子正处于极限开关设定位置时,触点闭合。当磁性浮子高于极限开关设定位置时,触点仍保持闭合。当磁性浮子低于极限开关高 定位置时,触点断开。
ZE951下限
当磁性浮子正处于极限开关设定位置时,触点闭合。当磁性浮子低于 极限开关设定位置时,触点仍保持闭合。当磁性浮子高于极限开关低 定位置时,触点断开。
技术参数绝缘阻抗:>109Ω 工作电压:max.DC24/AC24
工作温度: 0℃至+55℃ 工作电流:max.0.3A
保护等级: IP65 开关时的恒定电流:max.DC0.1A
滞后(开和关位置):4mm 遮断功率:max.1VA
外形尺寸:45x20x45 正向电阻:<200MΩ
二.外形安装尺寸

三.选型


