【联泰国际 上市品牌 导购须知】
◆ 本产品详情数据由官网自动生成,与产品实际参数可能存在偏差,请以产品详情页面列表为准,特此提醒!!!联泰国际保留对产品外观及设计加以改进和改变的权利,无需事先通知。本网所售之产品均可为各位用户提供由联泰公司(品牌保障)开具的13%增值税专用发票(百元以上)或13%增值税专用电脑版普通发票,如需开票时要亲提供开票信息传真至:400-67-65758转3号键,进行信息核对确认,否则系默认为各位用户开具收据。对于订单产品数量多运费系统累加的或海外国际件及亲要指定快递的等,您拍下后一起提醒客服修改价格后付款哦,请谅解!!!其他问题可以直接联系客服,请各位用户慎拍哦。

N-8000系列智能数字显示温度控制器是本公司引进国外最新技术开发的具有自整定功能的智能数字显示温度控制器。该系列温控器采用单片机技术、SMT表面贴装技术、开关电源、双通道PID自整定算法、电磁兼容性设计等先进技术与工艺。该系列产品经市级鉴定,评价为国内领先、是取代进口仪表的首选产品。
- 采用大显示屏,插入深度105mm,面框尺寸符合IEC标准。
- 采用高弹性金属弹片的前插式装配结构,仪表互换方便。
- 采用SMT工艺,开关电源,双通道PID自整定算法、软硬件综合电磁兼容性设计等先进技术与工艺
- 荣获“2000年度国家重点新产品”称号。
石油、化工、冶金、电力、纺织、化纤、塑胶、烘箱各行业自动化设备、实验设备、制冷/制热等。
|
输入信号
|
热电偶:E、S、K、B、J、T、WuRe3-25
热电阻:Pt100、Cu50
线性信号:0-20mV、0-50 mV、0-10 mA、4-20 mA
|
|
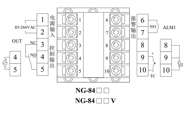
控制输出
|
触点型:3A/ 250VAC(阻性负载)
电平型(驱动SSR或控制逻辑电路):12VDC/30mA标准
电流型:0~10mA(≤1kΩ)或4~20mA(500Ω)
|
|
测量误差
|
≤±0.5%
F.S ±1dig
|
|
报警输出(最多2路)
|
触点容量3A/ 250VAC(阻性负载)
|
|
控制方式
|
位式、时间比例、位式PID、双通道(加热/制冷)位式PID控制
|
|
电源
|
85~264VAC, 50/60Hz; 24VDC/AC
|
|
P.I.D参数选择范围
|
加热比例范围P=0~300(P、D=0位式)
积分时间I=0~3600s(I=0 PD控制)
微分时间D=0~3600s(D=0 PI控制)
冷却比例带PC=10~1000%(相对加热比例带)
|
|
功率消耗
|
≤5VA
|
|
|
抗干扰能力
|
≥3级(IEC-61000-4)
|
|
数据保持
时间
|
10年
|
|
使用环境
|
温度0~50℃,相对湿度≤85%,无腐蚀,
无导电尘埃
|























