【联泰国际 上市品牌 导购须知】
◆ 本产品详情数据由官网自动生成,与产品实际参数可能存在偏差,请以产品详情页面列表为准,特此提醒!!!联泰国际保留对产品外观及设计加以改进和改变的权利,无需事先通知。本网所售之产品均可为各位用户提供由联泰公司(品牌保障)开具的13%增值税专用发票(百元以上)或13%增值税专用电脑版普通发票,如需开票时要亲提供开票信息传真至:400-67-65758转3号键,进行信息核对确认,否则系默认为各位用户开具收据。对于订单产品数量多运费系统累加的或海外国际件及亲要指定快递的等,您拍下后一起提醒客服修改价格后付款哦,请谅解!!!其他问题可以直接联系客服,请各位用户慎拍哦。

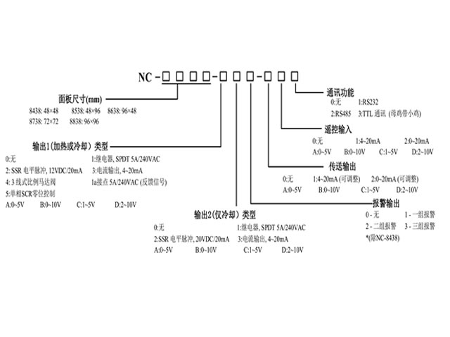
NC-8000 系列智能数字显示可编程控制器是采用国外最新技术开发的具有16段温度升、降、恒程序控制的智能型仪表。该系列仪表可与热电偶、热电阻、霍尔压力变送器、电阻远传压力表以及DDZ-II、DDZ-III等系列中输出标准直流变送信号的仪表配合使用,将温度、压力、液位、电压、电流等各种工业过程变量用数字的形式显示出来,并根据系统需要增加一路自整定PID调节、一路可设定的定时输出及两路可设置的报警输出:0~10mA、4~20mA标准直流信号变送输出:RS-485、RS-232标准通讯接口:外部事件控制输入等各种附加功能。
- 采用大显示屏,面框尺寸符合IEC标准。
- 采用高弹性金属弹片的插拔式装配结构,仪表互换方便。
- 采用SMT工艺,开关电源,双通道PID自整定算法、软硬件综合电磁兼容性设计等先进技术与工艺。
可广泛应用于石油、化工、冶金、电力、纺织、化纤、塑胶、烘箱各行业自动化设备、实验设备、制冷/制热等行业,适用于注塑、挤出、吹瓶、食品、包装、印刷、恒温干澡、金属热处理等设备的温度控制。
|
输入信号
|
热电偶:E、S、K、B、J、T、WuRe3-25W
热电阻:Pt100、Cu50
线性信号:0-20mV、0-50 mV、0-5 mA、4-20 mA
|
|
通讯方式
|
RS232通讯接口;或RS485通讯接口
|
|
|
外部事件输入
|
控制程序的运行、暂停与停止
|
|
|
数据保持时间
|
10年
|
|
测量误差
|
≤±0.5%; F.S ±1dig
|
|
温度控制输出
|
触点型:3A/250VAC(阻性负载)
电平型(驱动SSR或控制逻辑电路):12VDC/30mA
连续PID输出0-10mA 4-22mA
|
|
温度控制方式
|
位式PID
|
|
|
P.I.D
参数范围
|
比例范围P=0~300℃;
积分时间1~3600s;
微分时间:D=0~3600s
|
|
定时报警控制输出
|
触点容量3A/ 250VAC(阻性负载)
|
|
|
电源
|
85~264VAC, 50~60Hz;240VDC/AC
|
|
其它控制
|
定时控制、报警控制
|
|
功率消耗
|
≤5VA
|
|
2组8段升、降、恒温设定
|
温度设定范围:0~满量程。
升、降、恒温时间设定范围:0~9999m。可预置4组8段程序。
|
|
抗干扰能力
|
≥3级(IEC-61000-4)
|
|
|
使用环境
|
温度0~50℃,相对湿度≤85%,无腐蚀,无导电尘埃
|
















